chevy silverado starter relay
Chevrolet Silverado 1500 Questions Where Is The Ignition Switch Located On My 2004 Silverado Cargurus
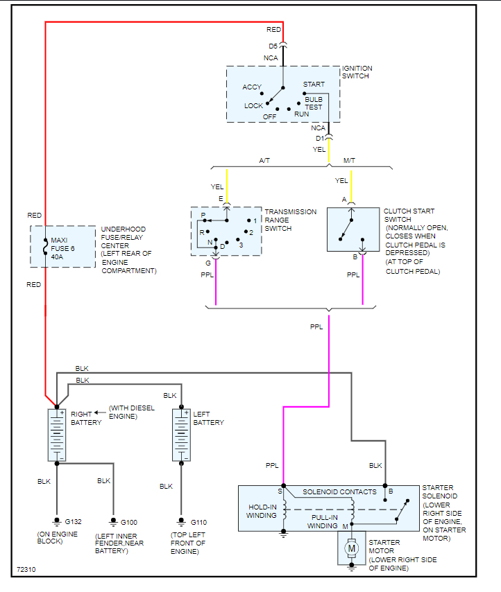
Starting Control Circuit With Starter Relay Safety Switch Starter Motor Diagram Starter
2009 Chevy Silverado Starter Relay Starter Fuses Youtube
Related
Wve Chevy Silverado 3500 2007 Starter Relay
Fuse Box Diagram Chevrolet Silverado Mk3 2014 2018
Starter Relay Location Replaced Defective Starter Installed New
Starter Solenoid Wiring Help The 1947 Present Chevrolet Gmc Truck Message Board Network
Starter Relay Location Replaced Defective Starter Installed New
5 Symptoms Of A Bad Ignition Relay Replacement Cost
Acdelco Chevy Silverado 2005 Professional Starter Relay
Where Is The Starter Relay Located It Will Not Turn Over Good
Chevy Silverado Not Starting No Power At Crank Fuse Help
2006 Chevy Silverado Starter Relay Fuse Fuel Pump Relay Fuse Location Youtube
I Have A 2003 Chevrolet Silverado 1500 With A Small V8 Engine When I Turn My Ignition On The Starter Relay Is Not
Chevrolet Silverado 1500 Questions Died Wont Start Dont Turn Over Cargurus
95 Chevy 1500 4x4 No Crank No Start 1988 1999 Chevrolet Gmc C K Gmt400 Platform Gm Trucks Com
How To Test And Replace A Starter Relay Youtube
2009 Chevy Silverado Starter Relay Starter Fuses Youtube
Starter Relay For 2007 Chevy Silverado 1500 Classic H725nc Gold Professional Ebay
1995 Chevrolet C2500 Suburban Relay Multi Purpose Relay Direct Fit Sold Individually Ry 280 By Standard
